Skip to main content

Data Model for the OCF nowcasting project

Project description

nowcasting_datamodel

All Contributors

Datamodel for the nowcasting project

:warning: Note this repo will soon be deprecated in favour of a new Data Platform

The data model has been made using sqlalchemy with a mirrored model in pydantic.

⚠️ Database tables are currently made automatically, but in the future there should be a migration process

Future: The data model could be moved, to be a more modular solution.

nowcasting_datamodel

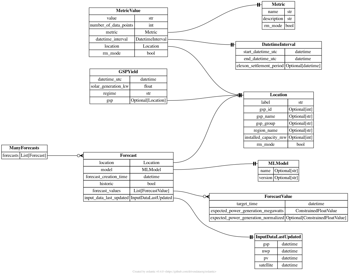
models.py

All models are in nowcasting_datamodel.models.py. The diagram below shows how the different tables are connected.

Models Models

connection.py

nowcasting_datamodel.connection.py contains a connection class which can be used to make a sqlalchemy session.

from nowcasting_datamodel.connection import DatabaseConnection

# make connection object
db_connection = DatabaseConnection(url='sqlite:///test.db')

# make sessions
with db_connection.get_session() as session:

    # do something with the database
    pass

👓 read.py

nowcasting_datamodel.read.py contains functions to read the database. The idea is that these are easy to use functions that query the database in an efficient and easy way.

  • get_latest_forecast: Get the latest Forecast for a specific GSP.
  • get_all_gsp_ids_latest_forecast: Get the latest Forecast for all GSPs.
  • get_forecast_values: Gets the latest ForecastValue for a specific GSP
  • get_latest_national_forecast: Returns the latest national forecast
  • get_location: Gets a Location object
from nowcasting_datamodel.connection import DatabaseConnection
from nowcasting_datamodel.read import get_latest_forecast

# make connection object
db_connection = DatabaseConnection(url='sqlite:///test.db')

# make sessions
with db_connection.get_session() as session:
    f = get_latest_forecast(session=session, gsp_id=1)

💾 save.py

nowcasting_datamodel.save.py has one functions to save a list of Forecast to the database

🇬🇧 national.py

nowcasting_datamodel.fake.py has a useful function for adding up forecasts for all GSPs into a national Forecast.

fake.py

nowcasting_datamodel.fake.py

Functions used to make fake model data.

🩺 Testing

Tests are run by using the following command

docker stop $(docker ps -a -q)
docker-compose -f test-docker-compose.yml build
docker-compose -f test-docker-compose.yml run tests

These sets up postgres in a docker container and runs the tests in another docker container. This slightly more complicated testing framework is needed (compared to running pytest) as some queries can not be fully tested on a sqlite database

Mac M1 users

An upstream builds issue of libgp may cause the following error:

sqlalchemy.exc.OperationalError: (psycopg2.OperationalError) SCRAM authentication requires libpq version 10 or above

As suggested in this thread, a temporary fix is to set the env variable DOCKER_DEFAULT_PLATFORM=linux/amd64 prior to building the test images - although this reportedly comes with performance penalties.

🛠️ infrastructure

.github/workflows contains a number of CI actions

  1. linters.yaml: Runs linting checks on the code
  2. release.yaml: Make and pushes docker files on a new code release
  3. test-docker.yaml': Runs tests on every push

The docker file is in the folder infrastructure/docker/

The version is bumped automatically for any push to main.

Environmental Variables

  • DB_URL: The database url which the forecasts will be saved too

Contributors ✨

Thanks goes to these wonderful people (emoji key):

Brandon Ly
Brandon Ly

💻
Chris Lucas
Chris Lucas

💻
James Fulton
James Fulton

💻
Rosheen Naeem
Rosheen Naeem

💻
Henri Dewilde
Henri Dewilde

💻
Sahil Chhoker
Sahil Chhoker

💻
Abdallah salah
Abdallah salah

💻
tmi
tmi

💻
Database Missing no1
Database Missing no1

💻

This project follows the all-contributors specification. Contributions of any kind welcome!

Project details


Release history Release notifications | RSS feed

Download files

Download the file for your platform. If you're not sure which to choose, learn more about installing packages.

Source Distribution

nowcasting_datamodel-1.7.8.tar.gz (218.3 kB view details)

Uploaded Source

Built Distribution

If you're not sure about the file name format, learn more about wheel file names.

nowcasting_datamodel-1.7.8-py3-none-any.whl (47.4 kB view details)

Uploaded Python 3

File details

Details for the file nowcasting_datamodel-1.7.8.tar.gz.

File metadata

  • Download URL: nowcasting_datamodel-1.7.8.tar.gz
  • Upload date:
  • Size: 218.3 kB
  • Tags: Source
  • Uploaded using Trusted Publishing? No
  • Uploaded via: twine/6.2.0 CPython/3.9.25

File hashes

Hashes for nowcasting_datamodel-1.7.8.tar.gz
Algorithm Hash digest
SHA256 b81931cf34bf22627d37a4a5bf08f57682e6b8f02c03c7963120ebf74807a508
MD5 06538b5a9ec5cb0ef0a4e6f8143c9e27
BLAKE2b-256 c0ed6b398e322e0acc015d634572d8ae487252dbc18b50819a18e16afcbb08a0

See more details on using hashes here.

File details

Details for the file nowcasting_datamodel-1.7.8-py3-none-any.whl.

File metadata

File hashes

Hashes for nowcasting_datamodel-1.7.8-py3-none-any.whl
Algorithm Hash digest
SHA256 d4851c9f1859be0772d1ac8d1410bbdaa7aef516e31c16c7c821b409090e545e
MD5 5382b3dde6c5f6d05a5d8b5711255261
BLAKE2b-256 c10034ecd202c68f1f9d21d7bc9ee49f9031b8d36fae373d8dcb6683b69b85c3

See more details on using hashes here.

Supported by

AWS Cloud computing and Security Sponsor Datadog Monitoring Depot Continuous Integration Fastly CDN Google Download Analytics Pingdom Monitoring Sentry Error logging StatusPage Status page